



J47Y,J67Y高压平衡角式截止阀
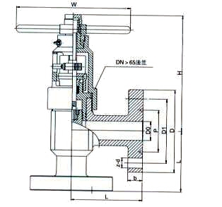
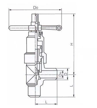
J47Y、J67Y高压平衡角式截止阀参考API及有关标准优化设计而成,结构新颖,阀瓣有数个孔和上腔相通,达到上下压力自平衡。采用复合填料,密封可靠,磨擦力小。密封采用活阀座结构。堆焊硬质合金。阀门可安装在水平或垂直的管道上。
| 产品名称: | 高压平衡角式截止阀 | 产品型号: | J47Y、J67Y |
| 公称通径: | DN25~DN150 | 结构形式: | 平衡式 |
| 公称压力: | 16.0MPa~32.0MPa~45.0MPa | 连接方式: | 法兰、焊接、卡箍 |
| 适用温度: | -29ºC~+550ºC | 驱动方式: | 手轮 |
| 阀体材质: | WCB、铸钢、碳钢 | 标准: | 国标GB、德国DIN、美国API、ANSI |
| 适用介质: | 水、油、蒸汽、气体、液体 | 生产厂家: | 上海凯利科阀门有限公司 |
| 技术参数 | 压力等级(MPa) | ||||||
| 16.0 | 20.0 | 25.0 | 32.0 | 35.0 | 40.0 | ||
| 公称压力(MPa) | 16.0 | 20.0 | 25.0 | 32.0 | 35.0 | 40.0 | |
| 试验压力(MPa) | 强度 | 24.0 | 30.0 | 37.5 | 48 | 52.5 | 60 |
| 密封 | 17.6 | 22 | 27.5 | 35.2 | 38.5 | 44 | |
| 适用介质 | 水、油品、天然气等 | ||||||
| 工作温度 | -29~120℃ | ||||||
| 公称压力(MPa) | 公称通径(mm) | 尺寸(mm) | ||||||||
| DO | P | D1 | D | L | b | Z-d | H | W | ||
|
16.0 20.0 |
25 | 22 | 50.80 | 101.5 | 150 | 210 | 35 | 4-26 | 243 | 220 |
| 32 | 28 | 60.32 | 111 | 160 | 260 | 35 | 4-26 | 299 | 300 | |
| 40 | 35 | 68.28 | 124 | 180 | 305 | 38 | 4-30 | 332 | 300 | |
| 50 | 47 | 95.25 | 165 | 215 | 300 | 42 | 8-26 | 367 | 320 | |
| 65 | 57 | 107.95 | 190.5 | 245 | 330 | 48 | 8-30 | 383 | 320 | |
|
25.0 35.0 |
25 | 22 | 50.80 | 101.5 | 150 | 210 | 35 | 4-26 | 243 | 220 |
| 32 | 28 | 60.32 | 111 | 160 | 260 | 35 | 4-26 | 299 | 300 | |
| 40 | 35 | 69.28 | 124 | 180 | 305 | 38 | 4-30 | 332 | 300 | |
| 50 | 47 | 95.25 | 165 | 215 | 300 | 44 | 8-26 | 367 | 320 | |
| 65 | 57 | 107.95 | 190.5 | 245 | 330 | 50 | 8-30 | 383 | 320 | |
| 公称压PN(MPa) | 公称通径DN(mm) | 外形尺寸(mm) | ||||
| L | H | Dn | D | D0 | ||
|
16 20 |
25 | 108 | 310 | 23 | 42 | 200 |
| 32 | 1 14 | 325 | 29 | 54 | 240 | |
| 40 | 121 | 340 | 36 | 60 | 280 | |
| 50 | 140 | 380 | 45 | 73 | 300 | |
| 65 | 165 | 3 95 | 58 | 89 | 360 | |
| 80 | 184 | 475 | 72 | 108 | 400 | |
| 100 | 229 | 495 | 90 | 133 | 450 | |
| 125 | 266 | 545 | 113 | 159 | 500 | |
| 150 | 305 | 57 5 | 135 | 192 | 550 | |
|
25 35 45 |
25 | 108 | 310 | 23 | 42 | 200 |
| 32 | 114 | 325 | 29 | 54 | 240 | |
| 40 | 121 | 340 | 36 | 60 | 280 | |
| 50 | 140 | 380 | 45 | 73 | 300 | |
| 65 | 165 | 395 | 58 | 89 | 360 | |
| 80 | 184 | 475 | 72 | 108 | 400 | |
| 100 | 229 | 495 | 90 | 133 | 450 | |
| 125 | 266 | 545 | 113 | 159 | 500 | |
| 150 | 305 | 575 | 135 | 192 | 550 | |
声明:【J47Y,J67Y高压平衡角式截止阀】规格型号、结构尺寸由上海凯利科阀门有限公司提供,如何选择适用的J47Y,J67Y高压平衡角式截止阀产品,使之在工艺控制中安全可靠、经济适用,可致电我司销售部门及技术部门,我们将在最短的时间内为您解答! |