首页
公司介绍
新闻中心
组织机构
服务理念
售后服务
联系我们
产品中心
jtgk.png

产品中心

JF118,JF103动态流量平衡阀

您的位置:阀门 - 平衡阀 - JF118,JF103动态流量平衡阀 更新时间:2024-07-27 09:07:39
JF118,JF103动态流量平衡阀
    • 质量安全:压力、材质、密封等全方位检测确保质量过关!
    • 价格比较:在相同品质的情况下,厂里直销,更具有优势!
    • 交货快捷:常规产品现货供应,生产加工销售一条龙服务!
      上海凯利科阀门竭诚为您提供安全可靠的JF118,JF103动态流量平衡阀成套技术方案,以及售前选型报价,售后技术指导、安装、调试服务!

    • 产品描述
    • 在线询价
    • 技术咨询
    JF118,JF103动态流量平衡阀JF118,JF103动态流量平衡阀

    JF118、JF103动态流量平衡阀跟据系统工况变动而自动变化阻力系数,在一定的压差范围内,可以有效地控制通过的流量保持一个常值。动态流量平衡阀使阀胆能根据水系统不时的压差变化而变化,保证不会超过原先设定的水流量并吸收过量的压差,从而实现整个水系同压力和流量的自动平衡。

    产品名称: 动态流量平衡阀 产品型号: JF118、JF103
    公称通径: DN50~DN800 功能作用: 控制流量
    公称压力: 1.6MPa~2.5MPa 连接方式: 法兰式、对夹式
    适用温度: -0ºC~+80ºC 驱动方式: 自动变化阻力系数
    阀体材质: 球墨铸铁、铸钢、不锈钢 制造标准: 国标GB、德国DIN、美国API、ANSI
    适用介质: 水、油、液体等 生产厂家: 上海凯利科阀门有限公司

    产品说明

    JF118、JF103动态流量平衡阀跟据系统工况变动而自动变化阻力系数,在一定的压差范围内,可以有效地控制通过的流量保持一个常值。动态流量平衡阀使阀胆能根据水系统不时的压差变化而变化,保证不会超过原先设定的水流量并吸收过量的压差,从而实现整个水系同压力和流量的自动平衡。动态流量平衡阀在应用中,随着系统管道压力的波动,平衡阀内阀自动的上下运动以改变开度,从而保持管道的流量始终不变。

    结构特点

    1、动态流量平衡阀在流量自动调节时无须任何外部能量。
    2、在自动的调节设备或管道流量达到所要求的设计流量。
    3、紧凑的设计节省了安装空间
    4、简化了设计时管道系统的计算工作量
    5、安装工作方便快捷
    6、动态流量平衡阀系统运行前无须进行平衡调试
    7、不锈钢阀胆确保了阀门的耐腐蚀能力强,工作寿命长。 

    工作原理 

    1、动态流量平衡阀可称为固定式动态流量平衡阀有法兰和对夹的两种,阀体内安装多个阀芯,其阀芯决定流量,因此出厂前通常就把流量设定好 ,即可使系统流量自动恒定在要求的设定值;选用动态流量平衡阀时,应首先进行水力计算,确定流量、压差范围。
    2、动态流量平衡阀采用铸钢、球墨铸铁铸造而成,可分为左右阀体法兰用螺栓、螺母固定。法兰中部夹有固定板及O型圈(丁睛橡胶 (N220SH)),板上有多个同样大小的圆孔可固定阀胆。阀胆采用不锈钢 (304-2B)、铜质,表面镀锡镍合金;阀胆具自清洁、抗堵塞功能。
    3、动态流量平衡阀可在工作压差范围内精确的控制管路流量,使整个系统能时刻保持平衡。无需对整个管道进行繁琐的阻力计算。无需人工调节,可省去大量人力,安装空间也不受限制,同时也避免了人为的破坏性调节。能够防止因流量过大而造成对设备的损耗,提高设备的耐用性和安全性。使整个水系统简洁、可靠,无须安装同程管道,节省初投资、安装及材料费用。

    技术参数

    1.固定阀胆式结构;
    2.轴流型设计;
    3.标准测量口,可接各种流量测试设备;
    4.流量控制误差:±5%
    5.公称通径:DN50-DN800
    6.公称压力:PN10、PN16、PN25
    7.工作温度:-10℃—120℃
    8.阀胆材料:不锈钢(304-2B)
    9.弹簧材料:不锈钢(1Cr18Ni9)

    压差与流量范围

    通经DN(mm) 压差范围(kpa) 流量范围(m3/h) 最大阀胆数量(个)
    50 15-150 3.2-30 1
    22-210 4.0-36
    33-330 5.0-46
    90-900 8.0-75
    65 15-150 3.2-30 1
    22-210 4.0-36
    33-330 5.0-46
    90-900 8.0-75
    80 15-150 3.2-30 1
    22-210 4.0-36
    33-330 5.0-46
    90-900 8.0-75
    100 15-150 3.2-60 2
    22-210 4.0-72
    33-330 5.0-92
    90-900 8.0-150
    125 15-150 3.2-150 3
    22-210 4.0-180
    33-330 5.0-138
    90-900 8.0-225
    150 15-150 3.2-150 5
    22-210 4.0-180
    33-330 5.0-230
    90-900 8.0-375
    200 15-150 3.2-240 8
    22-210 4.0-288
    33-330 5.0-368
    90-900 8.0-600
    250 15-150 3.2-390 130
    22-210 4.0-468
    33-330 5.0-598
    90-900 8.0-975
    300 15-150 3.2-600 20
    22-210 4.0-720
    33-330 5.0-920
    90-900 8.0-1500
    350 15-150 3.2-690 23
    22-210 4.0-828
    33-330 5.0-1058
    90-900 8.0-1725
    400 15-150 3.2-900 30
    22-210 4.0-1080
    33-330 5.0-1380
    90-900 8.0-2250
    450 15-150 3.2-1110 37
    22-210 4.0-1332
    33-330 5.0-1702
    90-900 8.0-2775
    500 15-150 3.2-1410 47
    22-210 4.0-1692
    33-330 5.0-2162
    90-900 8.0-3525
    600 15-150 3.2-1920 64
    22-210 4.0-2304
    33-330 5.0-2944
    90-900 8.0-4800
    800 15-150 3.2-2850 95
    22-210 4.0-3420
    33-330 5.0-1370
    90-900 8.0-7125

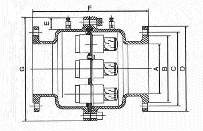
    外形结构图

     

    主要外形尺寸

    口径 B(mm) C(mm) D(mm) E(mm) F(mm) G(mm) 重量(Kg)
    DN50 99 125 165 38 239 218 16
    DN65 118 145 185 38 239 218 19
    DN80 132 160 200 38 239 218 22
    DN100 156 190 235 38 365 270 38
    DN125 184 220 270 38 365 295 46
    DN150 211 250 300 38 410 354 66
    DN200 274 310 360 38 435 416 96
    DN250 330 370 425 38 456 488 128
    DN300 389 430 485 38 466 565 187
    DN350 448 490 555 38 479 700 249
    DN400 503 550 620 38 504 790 356
    DN450 548 640 670 38 517 800 418
    DN500 609 660 730 38 520 880 518
    DN600 720 770 845 38 554 1050 718
    DN800 928 990 1085 38 557 1260 865

    外形结构图

     

    主要外形尺寸

    口径/A B C D 重量/KG
    65 188 18 152 7.62
    80 263 200 223 11.58
    100 267 220 223 12.38
    125 271 250 223 16.5
    150 271 280 223 24.11
    200 287 360 223 41.62
    250 29 42 223 58.09
    300 311 51 223 93.27
    350 319 55 223 108.17

    压差与流量范围

    口径 最少阀芯数 最多阀芯数 P范围 流量(m3/h) 最小压差
    65 1 1 14-220 2-18 14
    65 1 1 35-410 3-27 35
    80 1 1 14-220 16-31 14
    80 1 1 35-410 19-38 35
    100 1 1 14-220 16-31 14
    100 1 1 35-410 19-38 35
    125 1 2 14-220 16-61 14
    125 1 2 35-410 19-77 35
    150 1 4 14-220 16-122 14
    150 1 4 35-410 19-154 35
    200 2 7 14-220 32-215 14
    200 2 7 35-410 38-270 35
    250 4 11 14-220 64-338 14
    250 4 11 35-410 77-425 35
    300 6 15 14-220 95-460 14
    300 6 15 35-410 115-580 35
    350 10 19 14-220 160-580 14
    350 10 19 35-410 190-730 35

    声明:【JF118,JF103动态流量平衡阀】规格型号、结构尺寸由上海凯利科阀门有限公司提供,如何选择适用的JF118,JF103动态流量平衡阀产品,使之在工艺控制中安全可靠、经济适用,可致电我司销售部门及技术部门,我们将在最短的时间内为您解答!

    Copyright ©2011-2022 上海凯利科阀门有限公司,版权所有。 沪ICP备11046016号-29 网站地图

    销售电话:021-31001158

    手机号码:13816746668 陈国辉/经理

    电子邮件:klkvalves@126.com@126.com

    主营产品:球阀,闸阀,蝶阀,截止阀,止回阀,调节阀

    本周热门:气动球阀气动蝶阀气动刀闸阀气动调节阀电动球阀电动蝶阀电动刀闸阀电动调节阀不锈钢球阀不锈钢闸阀不锈钢截止阀不锈钢止回阀不锈钢电磁阀高压电磁阀高压球阀波纹管截止阀

    官方网址:www.fm058.com