首页
公司介绍
新闻中心
组织机构
服务理念
售后服务
联系我们
产品中心
jtgk.png

产品中心

J744X,J644X角式排泥阀

您的位置:阀门 - 排泥阀 - J744X,J644X角式排泥阀 更新时间:2024-07-27 09:07:23
J744X,J644X角式排泥阀
    • 质量安全:压力、材质、密封等全方位检测确保质量过关!
    • 价格比较:在相同品质的情况下,厂里直销,更具有优势!
    • 交货快捷:常规产品现货供应,生产加工销售一条龙服务!
      上海凯利科阀门竭诚为您提供安全可靠的J744X,J644X角式排泥阀成套技术方案,以及售前选型报价,售后技术指导、安装、调试服务!

    • 产品描述
    • 在线询价
    • 技术咨询
    J744X,J644X角式排泥阀J744X,J644X角式排泥阀

    J744X、J644X角式排泥阀主要用于自来水公司各类水池,排除池底泥沙或污物。也可安装在工作介质为水、气、池等工业管道中作截流用。排泥阀应安装在原管线的最低点,并选用与排污水流成切线的排泥三通,还应考虑到排放过程中冲刷对附件基础的影响,排泥阀安装完毕后应及时关闭。

    产品名称: 角式排泥阀 产品型号: J744X、J644X
    公称通径: DN80~DN400 功能作用: 排泥
    公称压力: 1.0MPa~1.6MPa 连接方式: 法兰
    适用温度: -0ºC~+80ºC 驱动方式: 气动、液动
    阀体材质: 铸铁、铸钢 标准: 国标GB、德国DIN、美国API、ANSI
    适用介质: 水、污水 生产厂家: 上海凯利科阀门有限公司

    产品说明

    J744X、J644X角式排泥阀主要用于自来水公司各类水池,排除池底泥沙或污物。也可安装在工作介质为水、气、池等工业管道中作截流用。排泥阀应安装在原管线的最低点,并选用与排污水流成切线的排泥三通,还应考虑到排放过程中冲刷对附件基础的影响,排泥阀安装完毕后应及时关闭。

    结构特点

    1、其密封性能好,经久耐用,其寿命达7年以上;
    2、开启速度快,一般在15秒钟内阀板已全开;
    3、阀板与阀体为软密封,关闭后密封性能好,无泄漏;
    4、配以电磁换回阀,则能实现远控、自控等;
    5、驱动压力取于水厂本身,无需另加设备,可省人力物力,节约能源。

    技术参数

    公称压力:0.6MPa-1.6MPa 
    公称通径:50~400mm 
    适用介质:水、污水 
    驱动介质:清水、气 
    适用温度:0~80℃ 
    法兰标准:GB/T l 7241 6 GB/T 911 3 
    试验标准:GB/T l 3927 APl 598

    零部件材料

    零件名称   阀体、阀盖 板阀   阀杆     液压缸 密封圈
    材 料   铸铁、球铁、碳钢 铸铁/碳钢 不锈钢 碳钢、不锈钢 丁腈橡胶

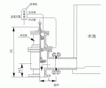
    外形结构图

     

    主要外形尺寸

    公称通径 连接尺寸 进液接管(G)
    D D1 L H1 H z-d
    80 195 160 135 115 460 4-18 1/2"
    100 215 180 145 125 500 8-18 1/2"
    150 280 240 185 155 630 8-23 1/2"
    200 335 295 225 185 750 8-23 1/2"
    250 390 350 250 245 835 12-23 1/2"
    300 440 400 280 240 970 12-23 1/2"
    350 500 460 340 275 1110 16-23 1/2"
    400 565 515 345 310 1220 16-25 1/2"

    声明:【J744X,J644X角式排泥阀】规格型号、结构尺寸由上海凯利科阀门有限公司提供,如何选择适用的J744X,J644X角式排泥阀产品,使之在工艺控制中安全可靠、经济适用,可致电我司销售部门及技术部门,我们将在最短的时间内为您解答!

    Copyright ©2011-2022 上海凯利科阀门有限公司,版权所有。 沪ICP备11046016号-29 网站地图

    销售电话:021-31001158

    手机号码:13816746668 陈国辉/经理

    电子邮件:klkvalves@126.com@126.com

    主营产品:球阀,闸阀,蝶阀,截止阀,止回阀,调节阀

    本周热门:气动球阀气动蝶阀气动刀闸阀气动调节阀电动球阀电动蝶阀电动刀闸阀电动调节阀不锈钢球阀不锈钢闸阀不锈钢截止阀不锈钢止回阀不锈钢电磁阀高压电磁阀高压球阀波纹管截止阀

    官方网址:www.fm058.com